Впрыск Моно-Мотроник/Джетроник (РМ, АВТ, ABM, AAE, 4B) проблемы и опыт эксплуатации!

Тема в разделе "80/90/100/200/А6 С4", создана пользователем BockoVod, 30 ноя 2010.

  1. Aleksandrch

    Aleksandrch Новичок

    2 мар 2020
    14
    Украина
    Audi 80 B3 2.0 Mono Motronic 1.2.3
    Всем привет.Помогите пожалуйста определить куда идёт этот провод.
     

    Вложения:

  2. Woffka

    Woffka Старожил

    9 апр 2011
    12.825
    Казахстан
    A80 B4 ABT 2.0 92г
    #6922 Woffka, 5 апр 2020
    Последнее редактирование: 5 апр 2020
    Если речь идёт о Ауди 80 - на замок зажигания (контакт75), и через соединение А33 в жгуте возле приборки - на стрекозу (контакт Х). Это можно увидеть, перейдя по соединительной линии на указанное в схеме число 95 в квадратике.
    У кваттро дополнительно вывод G75 идёт ещё на блок управления бензо-показометром.

    [​IMG]

    Вообще-то вопрос не для этой темы. Тут о моновпрыске разговор. ))
     
    Stop hovering to collapse... Click to collapse... Hover to expand... Нажмите, чтобы раскрыть...
  3. Aleksandrch

    Aleksandrch Новичок

    2 мар 2020
    14
    Украина
    Audi 80 B3 2.0 Mono Motronic 1.2.3
    #6923 Aleksandrch, 5 апр 2020
    Последнее редактирование: 5 апр 2020
    У меня тоже моновпрыск))..извиняюсь,просто не знаю где спросить.Я просто не пойму...Весит это провод сантиметров 10, соответственно не работают повороты,стеклоочиститель и ТД.Кидаю его на +,не работает,кидаю на массу все работает как надо (только моторчик стеклоочистителя не работает,но там скорее всего другая причина)
    Дело было так..Прикупил моноинжектор,подкапотную косу и блок 1.2.3.Перебрал салонную проводку.Был жгуч слипшиеся+кинуто море соплей.Погоревшую проводку поотрезал и кинул новую.Все настроил,завел.По работе впрыска все ок,а вот с электрикой беда.Левая сторона приборки работала как попало...+ первое положения стеклоочистителя не работало.Глянул по схеме,полез смотреть главную массу на приборка.. оказалось масса от приборки идёт к етому проводу 75.(провод был мною добавлен,так как был згоревший). Дальше разрезал етот провод и кинул на массу,щиток работает как надо.Ну а второй провод который от блока предохранителей...хз.Может прекрутить его к мессе ето 75? Работает же)Ниче не пыхнет?))
    Ещё раз извиняюсь за пост не в тему
     
  4. Woffka

    Woffka Старожил

    9 апр 2011
    12.825
    Казахстан
    A80 B4 ABT 2.0 92г
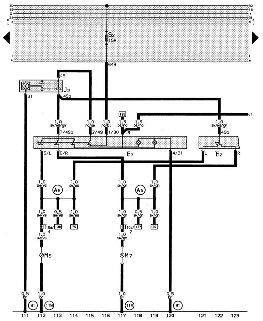
    Глянул ещё раз, и прифигел. Ты разные провода на картинках обозначил.
    Тот, что на коммутаторе (75) - жёлто/чёрный - он включает реле Х. И включает он его ПЛЮСОМ, сразу говорю.
    Далее - тот, что на правом фото - совсем не 75 контакт, выделенный тобой на фотке коммутатора. Это контакт 49 - и провод там должен быть красно/синий.
    И провод этот идёт на включатель аварийки, и он тоже ПЛЮСОВОЙ.
    Как ты его там на массу замыкаешь - ХЗ. :rollingeyes:
    Сам гляди -
    [​IMG]
     
    Stop hovering to collapse... Click to collapse... Hover to expand... Нажмите, чтобы раскрыть...
  5. Aleksandrch

    Aleksandrch Новичок

    2 мар 2020
    14
    Украина
    Audi 80 B3 2.0 Mono Motronic 1.2.3
    Блин,да,на правой не тот провод...
    Это точно 75.
    Ну получается он у меня включает реле Х минусом)Ок,буду разбираться что я там напаял:facepalm2:Спасибо за схему#6927:hello:
     
  6. Woffka

    Woffka Старожил

    9 апр 2011
    12.825
    Казахстан
    A80 B4 ABT 2.0 92г
    А не выключает? )))
    Ты бы глянул, что там за реле. Туда могли и что-нибудь не родное воткнуть. )))
     
    Stop hovering to collapse... Click to collapse... Hover to expand... Нажмите, чтобы раскрыть...
  7. Aleksandrch

    Aleksandrch Новичок

    2 мар 2020
    14
    Украина
    Audi 80 B3 2.0 Mono Motronic 1.2.3
    Да, включает.Кидаю на массу (зажигания включено) реле Х сробатевает.
    Релюшка оригинал
     
  8. Woffka

    Woffka Старожил

    9 апр 2011
    12.825
    Казахстан
    A80 B4 ABT 2.0 92г
    Мдя. Там по схеме видно, что один конец обмотки запитан на линию 31 - это и есть масса.
    Как ты его включаешь подачей на другой конец этой же массы - мне, электронщику, непостижимо. :D
     
    Stop hovering to collapse... Click to collapse... Hover to expand... Нажмите, чтобы раскрыть...
  9. Aleksandrch

    Aleksandrch Новичок

    2 мар 2020
    14
    Украина
    Audi 80 B3 2.0 Mono Motronic 1.2.3
    #6929 Aleksandrch, 9 апр 2020
    Последнее редактирование: 9 апр 2020
    Но работает же:shock:
    Буду на выходных разбираться.
    Начну с моторчика омывателя (единственное что не работает (хотя может и подрулевой подгорел)),а там мне кажется все разъяснитса. (напутал что-то как проводку поплавившую резал,там ее столь было:facepalm2:).
    Дам знать если найду причину:)
     
  10. Zirox

    Zirox Участник форума

    28 окт 2016
    218
    Казахстан
    Audi 80 PM
    Доброго всем дня. Вобщем нельзя ставить Броники без сопротивления!!!! На моновпрыск!!! Стала отключаться форсунка... прерывала подачу топлива на определеных оборотах и так же магнитолла стала работать с цыканьем. И сотка не ловила на понеле приборов.... вобщем помехи были капец !!!
     
  11. NewPlayer

    NewPlayer Бочковод

    7 ноя 2010
    4.627
    Audi A4 1,8 ADR 1996
    И нафиг эти эксперименты?
    Всегда ставил провода "от инжектороной девятки" (такой позывной в магазине). Простые, силиконовые. Хватает их от покупки машины, до продажи.
     
  12. Woffka

    Woffka Старожил

    9 апр 2011
    12.825
    Казахстан
    A80 B4 ABT 2.0 92г
    Броники тут не при делах. Миллионы машин с ними бегают - и ничего.
    У тебя либо с массой чего-то не того, либо ДХ при смерти.
    -------------
    Кстати, было пару раз, что был виноват коммутатор. Их клепают, кому не лень...
     
    Stop hovering to collapse... Click to collapse... Hover to expand... Нажмите, чтобы раскрыть...
  13. Zirox

    Zirox Участник форума

    28 окт 2016
    218
    Казахстан
    Audi 80 PM
    В том то и дело что были виноваты именно броники на которых небыло сопротивления. У меня магнитола даже цокала под обороты чем больше оборотов тем частота цоканья больше
     
  14. brass_net

    brass_net Завсегдатай

    19 окт 2013
    746
    Ростовская обл.
    A80/B3 PM 1.8 90г.
    Знатоки подскажите, что-то я уже запутался во всх этих трамблерах...)))
    VAG 026 905 205 S - это с маленькой шестерней, или с большой?
    С какого движка еще можно поставить замену?
     
  15. BMI.57

    BMI.57 Старожил

    27 дек 2008
    5.376
    ВАЗ 1111
  16. brass_net

    brass_net Завсегдатай

    19 окт 2013
    746
    Ростовская обл.
    A80/B3 PM 1.8 90г.
    Это которые типо мне можно поставить?
    Ну тут не все так прозрачно, сейчас как раз стоит этот 026 905 205 S. Вот как посмотрел куда он ставился и понял, что у меня возможно низ движка стоит совсем не тот.
     
  17. NewPlayer

    NewPlayer Бочковод

    7 ноя 2010
    4.627
    Audi A4 1,8 ADR 1996
    Низ движка -- номерной. Первые два-три символа номера -- это модель двигателя. Посмотри на номер двигателя, и всё сразу станет ясно, без всяких "возможно".
     
  18. brass_net

    brass_net Завсегдатай

    19 окт 2013
    746
    Ростовская обл.
    A80/B3 PM 1.8 90г.
    #6938 brass_net, 1 май 2020
    Последнее редактирование: 4 май 2020
    Начинается с *JN и дальше цифры...
    Получается обычный 1,8, маленькая шестерня.
    А то смотрю-смотрю картинки, хз, никак не врублюсь - толи она маленькая, толи большая.. ((

    PS
    Фигня, эта таблица мне не подходит, т.к. у меня сейчас стоит Mono-Motronic МА 1.2.1. и трамблер без вакуума... (((
     
  19. Aleksandrch

    Aleksandrch Новичок

    2 мар 2020
    14
    Украина
    Audi 80 B3 2.0 Mono Motronic 1.2.3
    Получается что если у меня стоит РХХ 6 контактный,то демпфер нужно снимать?(После зброса газа медленно опускаются бороды)
    PS:Проводка и ЭБУ под РХХ 6 контактный.Вот докупил РХХ и поставил.Сам моно с демпфером.
     
  20. BMI.57

    BMI.57 Старожил

    27 дек 2008
    5.376
    ВАЗ 1111
    Научись правильно заполнять профиль. И будите получать то что надо..А не фигню.)))