пропала искра

Тема в разделе "80/90/100/200/А6 С4", создана пользователем Yan21di, 6 дек 2014.

  1. Woffka

    Woffka Старожил

    9 апр 2011
    12.700
    Казахстан
    A80 B4 ABT 2.0 92г
    Так оно и есть. :nod:
    Без сигнала ДХ форсунки фурычить не будут.
    Да не. Поедет. Ездят же Жигули и РМ-щики - и ничего. Только - а смысл-то...
    Предположить можно все. Только вот непонятно, какое к этому отношение имеет приборка? :shock:
     
    Stop hovering to collapse... Click to collapse... Hover to expand... Нажмите, чтобы раскрыть...
  2. Yan21di

    Yan21di Новичок

    23 ноя 2014
    39
    80-B4 2.0E ABK 93г
    позвонил в разборку, сказали должен быть на мой моторчик, 5рублей, дороговато)) есть у кого еще идеии и мысли?
     
  3. Yan21di

    Yan21di Новичок

    23 ноя 2014
    39
    80-B4 2.0E ABK 93г
    возможно когда снимал или ставил мог че нить там замкнуть случайно, врядли конечно но возможно
     
  4. sg12

    sg12 Завсегдатай

    30 сен 2013
    597
    80/B4 quattro 2.3
    У меня схожая проблема, искра слабая, а иногда хорошая, не заводиться. Тут прочитал что на центральный контакт датчика холла надо подать массу что бы появилась искра, но в другой ветки писали что выход с ДХ +5в.
     
  5. Woffka

    Woffka Старожил

    9 апр 2011
    12.700
    Казахстан
    A80 B4 ABT 2.0 92г
    У тебя мехвпрыск, там другие глюки. Там причин может быть - от недостаточного давления бензонасоса до отказа пусковой форсунки.
    А тут впрыск кагбэ электронный и у чела вообще искры нет.
    Так модуль-то проверь сначала на наличие искры.
    Проверь, нет ли замыкания среднего пина на массу при снятой с модуле фишке. При одетой фишке тоже проверить не лишне - а вдруг, в модуле входная цепь коротит. Маловероятно - но чего не бывает в жизни...
    Потом следует прозвонить провод со среднего пина модуля на ЭБУ.
    Ну а потом и будем думать дальше.
     
    Stop hovering to collapse... Click to collapse... Hover to expand... Нажмите, чтобы раскрыть...
  6. sg12

    sg12 Завсегдатай

    30 сен 2013
    597
    80/B4 quattro 2.3
    Это то понятно, но принцип работы зажигания одинаковый.
     
  7. Yan21di

    Yan21di Новичок

    23 ноя 2014
    39
    80-B4 2.0E ABK 93г
    завтра займусь этим, отпишусь. быстро темнеет) пока катаюсь на урале с коляской тоже тема))
     
  8. Yan21di

    Yan21di Новичок

    23 ноя 2014
    39
    80-B4 2.0E ABK 93г
    пока нечего делать замутил сей девайс [​IMG]
     
  9. sg12

    sg12 Завсегдатай

    30 сен 2013
    597
    80/B4 quattro 2.3
    НАНО технологии ) Советую одну ножку в кембрик или термоусадку засунуть от греха подальше.
     
  10. Woffka

    Woffka Старожил

    9 апр 2011
    12.700
    Казахстан
    A80 B4 ABT 2.0 92г
    Принцип-то одинаковый, вот только в цилиндрах должна быть смесь с нужным стехиометрическим составом.
    Ежели смесь будет слишком бедная или слишком богатая - она не зажжется искрой.
    А это уж от работы системы впрыска зависит.

    Давно пора. )))
     
    Stop hovering to collapse... Click to collapse... Hover to expand... Нажмите, чтобы раскрыть...
  11. Yan21di

    Yan21di Новичок

    23 ноя 2014
    39
    80-B4 2.0E ABK 93г
    #51 Yan21di, 10 дек 2014
    Последнее редактирование: 10 дек 2014
    проверил светодиодом дачик хола, датчик работает железобетоннно,

    добрался до ЭБУ снял с него разьем (целиком его вытащить оказывается не так просто) теперь ищщу распиновку, какуие клемы прозванивать. может кто уже владеет инфой?

    проверил на прямую не прозванивается при снятой фишке, показывает определенное сопротивление. и на самой катушке и на фишке. при соединенеом разьеме не удалось, провода герметичные целостность нарушать не хотел. думаю это нормально

    [​IMG]

    возникла еще одна мысль, со среденего пина на датчике хола кинуть провод на средний пин катушки модулятора(предварительно вытащив фишку и запитав катушку отдельно чтобы не было конфликта с ЭБУ), цель чтоб хотябы машина завелась чтоб доехать до специалистов, конечно хороших тяжело найти, минус что будет без УОЗ.
     
  12. toha2035

    toha2035 Участник форума

    2 фев 2009
    266
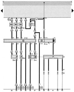
    _
    1 земля
    2 форсунки
    5 форсы холодного запуска
    6 ignition amplifier
    7 замок зажигания через engine control relay
    8 датчик детонации
    9 spare cable
    10 спидометр
    11 ДТОЖ
    13 датчик расхода воздуха
    15 датчик расхода воздуха
    16 лямбда с подогревом
    17 data link connector
    18 tachometer
    19 engine control relay
    20 module coding plug
    21 module coding plug
    22 module coding plug
    23 Idle air control valve - насколько понял, регулятор ХХ
    24 реле бензонасоса
    25 включатель зажигания
    26 Evaprovative emission EVAP canister purge valve
    27 датчик детонации
    28 датчик положения колена, ДТОЖ, Температуры всасываемого воздуха, положения дроссельной заслонки, расходомер воздуха
    29 датчик детонации
    30 Датчик температуры всасываемого воздуха
    33 датчик положения дроссельной заслонки
    34 см. 33
    35 заземление
    36 data link connector
    37 датчик положения коленвала
    38 см. 37
    пропущенные номера не задействованы

    (G4) – соединительная линия в электропроводке – впрыскные форсунки
    * – кодовые штекеры не заняты
    G40 – датчик Холла
    G62 – датчик температуры охлаждающей жидкости
    G69 – потенциометр дроссельной заслонки
    J169 – блок управления Digifant
    L17 – пусковой электромагнитный клапан
    L71 – клапан стабилизации холостого хода
    L80 – электромагнитный клапан 1 системы бачка с активированным углем (импульсный)

    L152 – трансформатор высокого напряжения
    O – распределитель зажигания
    P – наконечники проводов свечей зажигания
    Q – свечи зажигания
    S27 – предохранитель в отсеке дополнительных предохранителей (управления двигателем I – для электронной системы зажигания)
    (83) – соединение на «массу» (корпус) – 1, в электроцепи спереди справа
    (94) – соединение на «массу» (корпус) – 1, в электроцепи Digifant
    (D9) – положительная соединительная линия (15) через предохранитель 24 в электроцепи спереди справа
     

    Вложения:

    • a-175-3.jpg
      a-175-3.jpg
      Размер файла:
      108,1 КБ
      Просмотров:
      66
  13. Al-wagen

    Al-wagen Захожу поудивляться

    27 май 2013
    5.542
    Алтайский край
    Красненькая
    Прогони эту мысль :D
    И в железобетонность ДХ верить безоглядно не следует, проводка достаточно редко глючит, а вот выход из строя ДХ - наоборот.

    Получи сначала искру стабильную, как её получить - дело, кнеш, хозяйское, но я бы посоветовал, прежде чем гипотетически чего-то наобум колупать и тащиться к гипотетическим спесьялистам зимой по ночи, уповая незнамо на что, собрать из ВАЗовского коммутатора+ВАЗовской косички/проводки внешнюю цепь зажигания. Цена вопроса будет около 15 обАмок. Полученный НАНОдевайс будет гораздо более полезен и не только в данный момент. Для подключения/вживления и совмещения со своим ДХ можно использовать винтовую колодку (из бытовых электротоваров)

    Но и это может не помочь :wink:
     
    Stop hovering to collapse... Click to collapse... Hover to expand... Нажмите, чтобы раскрыть...
  14. Yan21di

    Yan21di Новичок

    23 ноя 2014
    39
    80-B4 2.0E ABK 93г
    спасибо за распиновку)

    да хорошая идея
     
  15. Woffka

    Woffka Старожил

    9 апр 2011
    12.700
    Казахстан
    A80 B4 ABT 2.0 92г
    Ну а на модуле зажигания смотрел этим пробником? На среднем пине?
     
    Stop hovering to collapse... Click to collapse... Hover to expand... Нажмите, чтобы раскрыть...
  16. Yan21di

    Yan21di Новичок

    23 ноя 2014
    39
    80-B4 2.0E ABK 93г
    да проверил, нет ничего(
     
  17. Yan21di

    Yan21di Новичок

    23 ноя 2014
    39
    80-B4 2.0E ABK 93г
    запилил я отдельное зажигание "искру" )) взял комутатор от таз-а, разьем с пучком проводов и катушку другую соединил как надо и взял из среднего пина датчика хола сигнал на мое отдельное зажигание. искра появилась но не вовремя.

    двигло крутиться как только схватывает тут же резко останавливается, раннее зажигание - искра появляется раньше чем поршень в такте сжатия успевает доходить до вмт.

    по идее надо зажигание отрегулировать более мене на усредненный угол чтоб и заводился и ехал хоть как то. как насчет этого думаете товарищщи? как это повлияет на впрыск? и на эбу?
     
  18. Woffka

    Woffka Старожил

    9 апр 2011
    12.700
    Казахстан
    A80 B4 ABT 2.0 92г
    А никак. Длительность впрыска ЭБУ будет регулировать, как и регулировало, и ДД будет видеть, и остальное-прочее.
    Не будет у тебя только регулировки опережения, ибо сигнал с ДХ ты кинул напрямую на коммутатор.
    Заводится будет, и кое-как поедет - но лишь кое-как. Чтобы оно поехало хорошо, туда надо другой трамблер - с хотя бы центробежным регулятором.
    Если же весь этот колхоз лишь для доехать до СТО - крути трамблер, заводи и едь.
    Ничем плохим для ЭБУ это не грозит.

    ЗЫ. Так и не дошло до меня, что ж ты там сотворил этакое мозгам своей приборкой.
    Надо ж было таки прозвонить провод от ЭБУ до разъема на коммутаторе.
     
    Stop hovering to collapse... Click to collapse... Hover to expand... Нажмите, чтобы раскрыть...
  19. Woffka

    Woffka Старожил

    9 апр 2011
    12.700
    Казахстан
    A80 B4 ABT 2.0 92г
    #59 Woffka, 12 дек 2014
    Последнее редактирование: 12 дек 2014
    Интересно было бы узнать размах выходного напряжения на выходе ДХ.
    Глянь, если не трудно. Прицепи мультиметр и покрути трамблер потихоньку - там сигнал должен меняться от нуля до чуть ли не 12 Вольт. Если там будет меньше 5 Вольт - ДХ сразу в ведро.
    При таком напряжении ЭБУ на коммутатор нихрена не выдаст.

    Непонятно только, почему он тогда форсунки и бензонасос включает.
    Хрень какая-то, короче. :shock:
     
    Stop hovering to collapse... Click to collapse... Hover to expand... Нажмите, чтобы раскрыть...
  20. Al-wagen

    Al-wagen Захожу поудивляться

    27 май 2013
    5.542
    Алтайский край
    Красненькая
    Надо помыслить здраво.
    Что сделал бы я.
    1. Хорошо пометил исходное положение трамблера
    2. Напаял на бегунок снизу кусок медного стержня/толстой медной проволоки 2мм или около того. Чтобы вперед, мм на 5, выступал. До заводки примерять обязательно, чтобы ничего не задевалось и крышка не поломалась.
    3. Сдвинул назад зажигание, подстроил на более-менее приемлемую работу и до тепла так бы ездил.
    4. По теплу все времянки изъял и искал косяки в проводке родной системы. Или пробросил новые проводки, чтобы не искать черную козу в темном ангаре.
    Можно начать сразу с п1 и п4, если есть где и время свободное.
     
    Stop hovering to collapse... Click to collapse... Hover to expand... Нажмите, чтобы раскрыть...